Topへ戻る
目次に戻る

RADIOLA RC 短波受信機 (shortwave broadcasting receiver)
June 1921 $125
With vacuum tube one UV-200 and two UV-201

RADIOLA RC 短波受信機

最も初期に属する短波受信機です

使用している真空管はガラス管の頭に排気口のあるタイプで、少しの衝撃で破損してしまうので、取り扱いにはとても気を使います。

 

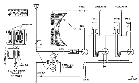
circuit drawing

回路は、再生つきのグリッド検波と、低周波2段増幅の3球構成です。

 

 

 

画像をクリックすると回路図が大きくなります

”チューナ”部分に貼り付けられたられた銘板です。

受信周波数はこの当時、電波の波長で表示されていますので、180m〜700m となっています。周波数に換算すると

1667kHzから429kHz

になり、現在の”短波”の概念からは大きく離れています。 

この当時、通信の主流は現在では”長波”と言われている帯域でした。

検波、増幅部分に貼り付けられたられた銘板です。

真空管は全部で3本ですが正しい検波球は201ではなくて

検波;UV−200 です。

低周波増幅1段目;UV−201

低周波増幅2段目;UV−201
RADIOLA RC 短波受信機の同調回路中身

可変コンデンサとバリオカプラーで構成された同調回路

 同調回路を取り替えると受信波長範囲を変更することが可能です。

最初に発売されたモデルは、収納BOXも二つに分かれていましたが、このモデルでは、収納ケースが一つにまとめられています。

バリコンは”親子”になっていて、右側の主バリコンで放送局を探し、左側の小さなバリコンで正しく同調するように微調整します。

回転コイルはバリコンのシャフトに直結されていて、周波数可変範囲を大きくなるように工夫されています。
RADIOLA RC 短波受信機内部
使用している真空管は、この時代の万能球である

”UV−201”です。

初期のタイプは、排気口が頭にあります。衝撃を与えるとすぐ破損してしまうので、取り扱いにはとても気を使います。

最も初期に普及した汎用の真空管です。

UV-200 は 真空度の低い”ソフトチューブ”フィラメントはタングステンで 5V 1Aプレート電圧は15〜25V程度で動作します

UV−201は真空度の高い”ハードチューブ”フィラメントはタングステンで 5V 1Aプレート電圧は40〜100V程度で動作します